
International Research Journal of Engineering and Technology (IRJET) e-ISSN:2395-0056
Volume: 12 Issue: 04 | Apr 2025 www.irjet.net p-ISSN:2395-0072
Shiwani
International Research Journal of Engineering and Technology (IRJET) e-ISSN:2395-0056
Volume: 12 Issue: 04 | Apr 2025 www.irjet.net p-ISSN:2395-0072
Shiwani
S. Rasekar1 , Himanshu N. Chede2 , Rohit D. Khamankar3 , Disha G. Bujade4 , Suhani B. Bije5
1Lecturer of Electrical Engineering Department, Ballarpur Institute of Technology, Ballarpur, India 2,3,4,5 Student of Electrical Engineering Department, Ballarpur Institute of Technology, Ballarpur, India
Abstract: With the rapid rise in electric vehicle (EV) adoption, the need for cost-effective and accessible charging solutions has become crucial, as traditional infrastructure faces challenges like high costs, limited availability, and grid dependency. This research explores an EV-to-EV charging `system that allows direct energy transfer between vehicles, offering a flexible and decentralized alternative. The system integratesaBattery Management System (BMS), a DC- DC converter, and current-limitingresistorstoenablecontrolledandefficient powertransfer,witha12Vlithium-ionbatterypackanda step-up/step-down converter ensuring stable voltage regulation. By minimizing energy losses and preventing issues like overcharging and overheating, this approach provestobeaviablesolution,especiallyinremoteareasor emergencies, ultimately enhancing EV accessibility, reducing range anxiety, and promoting sustainable transportation.
Key Words: ElectricVehicle(EV),EV-to-EVCharging,Smart Charging, Energy Transfer, Vehicle-to-Vehicle (V2V) Charging, Emergency Charging Solution, Power Management.
The worldview move toward zapped transportation environments has required the improvement of inventive vitality conveyance systems to address the inalienable challenges related with electric vehicle (EV) vitality independence, infrastructural confinements, and crisiscontrolexigencies.
The multiplication of EV innovation, whereas instrumental in moderating natural corruption and diminishing reliance on fossil powers, is obstructed by limitationssuch as charging station shortage, drawn out revivingterms,andextenduneasiness.
To neutralize these hindrances, the concept of EV-to-EV (V2V) vitality transference rises as a transformative approach, encouraging coordinate, controlled, and productive inter-vehicular control trade without the prerequisiteofoutsidechargingfoundation.
This inquire about endeavours to conceptualize and build a cleverly, decentralized energy-sharing framework whereina giverEVpowerfullydesignatesits
putawayelectrical vitalitytoa beneficiaryEV by means ofacontrolledDC-to-DCexchangeinstrument.
The proposed technique coordinating advanced control balance structures, multi-layered security conventions, andexactnessvoltagedirectioncalculationstoguarantee ideal vitality stream, framework astuteness, and usercontrolledoperation.
Byleveragingreal-timecurrentstabilizationcomponents and progressed defensive circuitry, the framework ensures that the charging prepare isn't as it were mechanically proficient but moreover fundamentally strong and failsafe beneath energetic vehicular conditions.
The natural esteem of this extend lies in its capacity to rethinkthesceneofEVvitalityconveyance,risingabove the confinements of customary inactive charging framework. By presenting a versatile, versatile, and infrastructure-independent power-sharing system, this framework is balanced to revolutionize crisis roadside vitality renewal, encourage EV armada vitality redistribution, and reinforce energized versatility in localeswithlackingchargingoffices.
The key usage of independent energy-sharing calculations guarantees that the control trade prepare remains exceedingly optimized, minimizing vitality scattering and maximizing charge maintenance productivity.
This think about embraces a comprehensive investigationofthehypothetical,computational,andtest measurements of EV-to-EV vitality transmission. Through thorough framework modelling, observational approval, and real-world prototypical sending, the investigate points to substantiate the versatility, unwavering quality, and down to earth achievability of inter-vehicularcontroltradestandards.
The resultant discoveries will altogether contribute to the progression of next-generation vehicular vitality biological systems, fortifying worldwide maintainability orders, and assisting the move toward completely independentanddecentralizedenergizedtransportation systems.
International Research Journal of Engineering and Technology (IRJET) e-ISSN:2395-0056
Volume: 12 Issue: 04 | Apr 2025 www.irjet.net p-ISSN:2395-0072
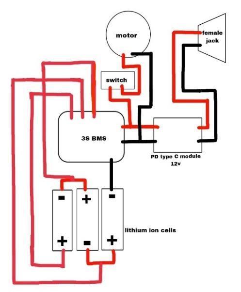
TheEV-to-EVchargingcircuitstartswiththedonorEV’s battery pack, which consists of three 18650 lithium-ion cells in a 3S configuration, providing a nominal voltage of11.1Vandafullychargedvoltageof12.6V.Thisbattery servesastheprimarypowersource.
The power from this battery first passes through the Battery Management System (BMS), which monitors voltage,current,andtemperaturetoprotectthebattery from overcharging, over-discharging, and short circuits. The BMS ensures balanced charging across all three cells and disconnects power if any cell reaches unsafe voltagelevels.
After the BMS, the power is sent to a DC-DC buckboost converter, which stabilizes the voltage at 12V to ensureconsistentcharging.Ifthedonorbatteryvoltage dropsbelow12V,theconverterbooststhevoltage,and if it exceeds 12V, the converter bucks the voltage to maintain stability. The stabilized power then passes through a current-limiting resistor, which restricts the chargingcurrenttopreventexcessivecurrentflowthat could damage the recipient battery. Following this, a Schottkydiodeisplacedinthecircuittoallowcurrent toflowinonlyonedirection,preventingreversecurrent fromflowingbackintothesystem.
A toggle switch is included to manually control the charging process, allowing the user to start or stop charging as needed. The power is then transferred through a female jack, which acts as an output port, connecting to a male connector that links to the recipient EV’s female jack. From here, the power is delivered to a Power Delivery (PD) Type-C 12V module, which ensures compatibility with Type-C charging systems and regulates voltage accordingly. The power then flows through therecipient EV’s BMS, whichmanagesandprotectstherecipientbatterypack, just as the donor BMS does. Finally, thepower reaches therecipientEV’s lithium-ion battery pack, completing the charging process and ensuring a safe and controlledtransferofenergyfromoneEVtoanother.
Fig No. 3: ConnectionDiagramOf EV1DonerEV.
International Research Journal of Engineering and Technology (IRJET) e-ISSN:2395-0056
Volume: 12 Issue: 04 | Apr 2025 www.irjet.net p-ISSN:2395-0072
Main Components
I. Lithium-ion (Li-ion) cell:
Fig No. 5: Lithium-ion(Li-ion)cell
Alithium-ion(Li-ion)cellisarechargeablebatterywith anominalvoltageof3.7Vandhighenergydensity(150250Wh/kg).Ithasacapacityof1000mAhto5000mAh, a lifespan of 300-2000 cycles, and supports fast charging. A Battery Management System (BMS) ensuressafetybypreventingovercharging,overheating, and deep discharge. It is widely used in EVs, laptops, andsmartphones.
II. DC – DC Boost Convertor:
Fig No. 6: DC–DCBoostConvertor.
A DC-DC boost converter increases a lower DC voltage toahighervoltagewith80%-95%efficiency.Ittypically operates with an input voltage of 3V-36V and outputs 5V, 12V, or higher. Commonly used in EVs, solar systems, and battery-powered devices, it ensures stablepowerforvariousapplication.
Fig No. 7: DCPowerDelivery.
A DC to Power Delivery (PD) 12V module converts a DC input to a regulated 12V output using USB-C PD technology.Itsupportsdynamicvoltageadjustmentfor compatibility with PD-enabled devices. Commonly used in EV charging, laptops, and portable power solutions, it ensures efficient and safe power delivery withovervoltageandcurrentprotection.
A DC to 3S BMS (Battery Management System) is designed for 3-cell (3S) lithium-ion battery packs (nominal11.1V,full12.6V).Itprotectsthebatteryfrom overcharging, over-discharging, short circuits, and overheating,ensuringbalancedchargingacrossallcells. Commonly used in EVs, power banks, and battery packs, it enhances battery safety, lifespan, andperformance.
V. Male and Female Jacks:
Fig No. 9: MaleandFemaleJacks.
Maleandfemalejacksareelectricalconnectorsusedfor secure power and signal transfer. The male jack has a protrudingpin,whilethefemalejackhasareceptacleto receive it. They ensure proper polarity, easy connectivity, and reliable power transmission in
International Research Journal of Engineering and Technology (IRJET) e-ISSN:2395-0056
Volume: 12 Issue: 04 | Apr 2025 www.irjet.net p-ISSN:2395-0072
applications like EV charging, audio devices, and poweradapters.
VI. Schottky Diode:
Fig No. 10: Schottkydiode
A Schottky diode is a fast-switching, low-voltage-drop diodeusedforefficientpowermanagement.Ithasalow forward voltage drop (0.2V-0.45V), reducing energy loss and heat generation. Commonly used in DC-DC converters, power supplies, and battery charging circuits, it prevents reverse current flow, improving circuitefficiency.
The EV-to-EV charging system introduces a groundbreaking approach to overcoming the limitations of conventional charging infrastructure, such as high costs, restricted availability, and reliance on the electrical grid. By enabling direct energy transferbetweenelectricvehicles,thissystemprovides a decentralized and flexible alternative, particularly useful in emergencies or remote locations where traditionalchargingoptionsareunavailable.
A crucial aspect of this system is the integration of a Battery Management System (BMS) and DC-DC converter, which regulate voltage and current to ensure a controlled and efficient power transfer process. These components play a vital role in optimizingchargingperformancewhilemitigatingrisks such as overheating, overcharging, and unnecessary energy loss. Additionally, current-limiting resistors enhance safety by preventing sudden power surges duringthechargingoperation.
Experimental findings confirmed that the system effectively manages power distribution, maintaining efficiency and stability under various conditions. The ability to support mobile energy sharing significantly enhances EV accessibility, reduces range anxiety, and fosters the development of peer-to-peer charging networks. This approach challenges the traditional reliance on stationary charging infrastructure, positioning EVs as mobile energy sources capable of dynamicpowerexchange.
Despite its potential, several challenges must be addressed before widespread adoption, including scalability,interoperabilityamongdifferentEVmodels, andoptimizationofenergytransferefficiency.Although initial tests demonstrate feasibility, further improvementsarerequiredtoenhancechargingspeed, integrateintelligentcommunicationsystems,andrefine energy-sharing coordination. Additionally, the longterm effects of frequent energy transfers on battery lifespan and degradation require in-depth analysis to ensuresustainability.
Ultimately, the EV-to-EV charging system represents a significant step toward a more decentralized and resilientEVchargingecosystem.
By reducing dependence on fixed infrastructure and enablingreal-timeenergyexchange,thistechnologyhas thepotentialtotransformthefutureofelectricmobility, making charging more accessible, efficient, and adaptable to diverse real-worldapplications.
A. Reliable Backup Charging: In case your EV runs low on battery in a location without charging stations, this system enables you to receive power from another EV, preventing unexpected breakdowns.
B. Convenient Mobile Charging: Unlike conventional chargingmethodsthatrelyonstationarychargers, EV-to-EV charging allows for flexible charging anywhere,evenduringajourney.
International Research Journal of Engineering and Technology (IRJET) e-ISSN:2395-0056
Volume: 12 Issue: 04 | Apr 2025 www.irjet.net p-ISSN:2395-0072
C. Quick Charging in Remote Locations: Areas with limited charging infrastructure can benefit from direct EV-to-EV power transfer, reducing wait timesandmakingchargingmoreaccessible.
D. Cost-Effective Charging Alternative: By sharing or exchanging power with another EV, users can minimize charging expenses, avoiding high fees at commercialchargingstations.
E. Enhanced Long-Distance Travel: This technology ensuresthatEVdriverscanembarkonlongertrips without fear of running out of battery, as they can coordinatecharging with otherEV usersalong the way.
The feasibility of EV-to-EV energy transfer has been validated as an innovative and efficient alternative to conventional charging methods. Experimental tests confirmedthesystem’scapabilitytosustainconsistent voltage and current, facilitating a stable and secure power exchange while minimizing energy loss. By incorporatinganadvancedBatteryManagementSystem (BMS) with a DC-DC converter, the system effectively mitigated potential challenges such as overheating, overcharging,andpowerinconsistencies.
Moreover, assessments under controlled environments and simulated emergency situations demonstrated its reliability, particularly in remote locations where conventional charging stations are unavailable. These results emphasize the potential of EV-to-EV energy sharing in improving accessibility, addressing range anxiety, and enabling decentralized mobileenergynetworks.Ultimately,thisadvancement contributes to the continued development of sustainable electrictransportation.
The EV-to-EV charging system offers a practical and efficient way to transfer power between electric vehicles, reducing reliance on traditional charging stations. By utilizing a Battery Management System (BMS), DC-DC converter, and safety components like Schottky diodes and current-limiting resistors, the system ensures a stable, safe, and controlled charging process. This technology enhances EV accessibility, supports long-distance travel, and contributes to a more sustainable transportation system. As electric vehicle adoption grows, EV-to-EV charging can play a crucial role in expanding charging infrastructure and promotingenergy-sharingsolutions.
[1] Zhang,R.,Cheng,X.,&Yang,L.(2018).Flexible energy management protocol for cooperative EV-to-EV charging. IEEE Transactions on Intelligent Transportation Systems, 20(1), 172-184.
[2] Ko, H., Kim,T., Jung, D., & Pack, S. (2023). Software-defined electric vehicle (EV)-to-EV charging framework with mobile aggregator. IEEESystemsJournal,17(2),2815-2823.
[3] R. Zhang, X. Cheng, and L. Yang, “Flexible energy management protocol for cooperative EV-to-EV charging,” in Proc. IEEE GLOBECOM, Washington, DC, USA, Dec.2016,pp.1–6.
[4] X. Hu, N. Murgovski, L. M. Johannesson, and B.Egardt,“Comparison of three electrochemical energy buffers applied to a hybrid bus powertrain with simultaneous optimal sizing and energy management,” IEEE Trans. Intell. Transp.Syst.,vol.15,no.3, pp.1193-1205,Jun 2014.
[5] S. Beer et al., “An economic analysis of used electric vehicle batteries integrated into commercial building microgrids,” IEEE Trans. Smart Grid, vol. 3, no. 1, pp. 517–525,Mar.2012.
[6] W. Tushar et al., “Three-party energy management with distributed energy resources in smart grid,” IEEE Trans. Ind. Electron., vol. 62, no. 4, pp. 2487–2498, Apr. 2015.
[7] H. K. Nguyen and J. B. Song, “Optimal charging and discharging for multiple PHEVs with demand side management in vehicle-tobuilding,” J. Commun. Netw., vol. 14, no. 6, pp. 662–671,Dec.2012.
[8] Z.Tan,P.Yang,andA.Nehorai,“Anoptimaland distributed demand response strategy with electricvehiclesinthesmartgrid,”IEEE Trans. Smart Grid, vol. 5, no. 2, pp. 861–869,Mar.2014.
[9] P. Palensky and D. Dietrich, “Demand side management: Demand response, intelligent energy systems, and smart loads,” IEEE Trans.Ind. Informat., vol. 7, no. 3, pp. 381–388,Aug.2011.
[10] C. C. Chan, “The state of the art of electric, hybrid, and fuel cell vehicles,” Proc. IEEE, vol. 95,no.4,pp.704–718,Apr.2007.